欢迎来到上海精工阀门厂有限公司官方网站!
设为首页
|
网站地图
|
RSS订阅
网站首页
关于我们
公司简介
联系我们
合作伙伴
产品中心
武汉上海精工球阀
武汉上海精工闸阀
武汉上海精工减压阀
武汉上海精工止回阀
武汉上海精工蝶阀
武汉上海精工安全阀
新闻资讯
公司新闻
行业新闻
技术中心
技术服务
下载中心
在线留言
联系我们
产品分类
武汉上海精工球阀
武汉上海精工闸阀
武汉上海精工减压阀
武汉上海精工止回阀
武汉上海精工蝶阀
武汉上海精工安全阀
武汉上海精工针型阀
武汉上海精工过滤器
武汉上海精工平衡阀
武汉其他阀门
武汉上海精工截止阀
武汉上海精工电磁阀
武汉上海精工减温减压装置
武汉上海精工调节阀
武汉上海精工切断阀
武汉上海精工电动阀
联系我们
上海精工阀门厂有限公司
电话:4006-567-311
电话:021-51987478
手机:132 6255 6378
地址:上海浦东高科西路2736号
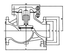
武汉(国标)升降式法兰止回阀系列
您的当前位置:
首 页
>>
产品中心
>>
上海精工止回阀
武汉(国标)升降式法兰止回阀系列
所属分类:
武汉上海精工止回阀
点击次数:
发布日期:
2015/08/04
更多
在线询价
详细介绍
(国标)升降式法兰止回阀系列
相关标签:
截止阀
上一篇:
武汉(国标)排渣止回阀系列
下一篇:
武汉(国标)旋启式法兰止回阀系列
相关产品:
武汉法兰焊接水封截止阀
武汉美标波纹管截止阀
武汉球型止回阀
武汉高温高压焊接截止阀
武汉自动排渣过滤器
相关新闻:
精上阀门" 如何提高工业生产效率?
精上阀门如何优化工艺流程,实现更高的生产效益?
精上阀门
精上阀门
精工阀门的应用范围有哪些?如何选购适合自己需求的精工阀门?
精上阀门能否满足不同行业的特殊需求?
精上阀门在哪些行业中得到了广泛应用?
精上阀门
精上阀门值得将其作为工业产品的首选吗?
精上阀门如何减少故障和问题的发生
地区产品
上海(国标)升降式法兰止回阀系列
武汉(国标)升降式法兰止回阀系列
浙江(国标)升降式法兰止回阀系列
在线客服
客户服务
扫描二维码
分享